title: 非 VLAN 感知交换机的最佳实践 keywords:
- Harvester
- harvester
- Rancher
- rancher
- 网络
- network
- VLAN
- vlan description: Harvester 构建在 Kubernetes 之上,而 Kubernetes 使用 CNI 作为网络提供商和 Kubernetes Pod 网络之间的接口。因此,我们也基于 CNI 实现 Harvester 网络。此外,Harvester UI 集成了网络配置,来实现用户友好的虚拟机网络配置。
概述
在此“非 VLAN 感知”交换机(也称为“虚拟”交换机)的最佳实践指南中,我们将介绍常见场景下的 Harvester VLAN 网络和外部交换机配置。
架构
硬件:
- 只有一个单端口网卡的 3 台 Harvester Server。
- 一个或多个“非 VLAN 感知”交换机。
网络规格:
- 主机和 VM 网络位于同一子网中。
布线:
- Harvester Server 从端口
1到端口3连接到交换机。
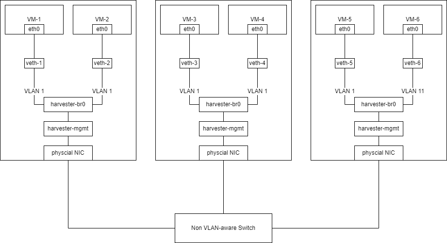
下图说明了本指南所用的布线:

外部交换机配置
通常情况下,我们无法配置“非 VLAN 感知”交换机。
在 Harvester 中创建 VLAN 网络
你可以前往 Advanced > Networks 页面,然后点击 Create 按钮,来创建一个新的 VLAN 网络。
指定你要为 VLAN 网络设置的名称和 VLAN ID(如果你配置了 Rancher 多租户,你可以在不同的命名空间中指定相同的 VLAN ID)。

将 VM 连接到 Harvester 主机的子网
“非 VLAN 感知”交换机只会将未标记的网络流量发送到 Harvester 主机的子网。在 Harvester 中,未标记的流量在 VLAN 1 中接收。
如果需要将 VM 连接到 Harvester 主机的子网,则必须在 Harvester 中创建一个 VLAN ID 为 1 的 VLAN 网络。

有关 Harvester 网络的更多信息,请参阅此页面。
注意: 如果创建 ID 不是
1的 VLAN 网络,不同节点的 VM 之间的连接将失败。
